电话:0577-66996885
传真:0577-66995778
手机:13353386068
Q Q:2219968630
网址:www.bengzhan.cn
地址:浙江省永嘉县瓯北镇三桥工业区
CYZ-A型自吸式油泵产品:
CYZ-A型自吸式油泵产品概述:
海坦泵业生产的CYZ-A型自吸式油泵是根据国内外有关技术资料经消化、吸收、改进后研制而成的*新产品,该泵适用于石油行业、陆地油库、油罐车的理想产品,并适合于作船用货油泵、舱底泵和压载泵及机器冷却水循环等,分别输送汽油、煤油、柴油、航煤等石油产品和海水、清水,介质温度-20℃-80℃,如改用耐腐蚀机械密封和不锈钢材质还可适用于化工、制药、酿造、电镀、印染、造纸、电力矿山等,是一种高效节能油泵。
CYZ-A型自吸式油泵型号意义:
CYZ-A型自吸式油泵产品特点:
1、CYZ-A自吸油泵,具有结构简单、操作方便、运行平稳、维护容易、效率高、寿命长,并具有其它泵所不具有的自吸功能等特点。管路中不需底阀,工作前只需保证泵体内储有定量引油即可。具有“一次引流,终身自吸”功能,用于油轮或船用油泵时,可兼作扫舱泵,扫舱效果良好。
2、CYZ-A自吸油泵是选用优质材料精作而成,密封采用硬质合金机械密封,经久耐用,吐出管路不需要安装安全阀,吸入管路不需要安装底阀因此简化了管路系统,又改善了劳动条件。
CYZ-A型自吸式油泵结构图:
CYZ-A型自吸式油泵工作原理:
CYZ-A型自吸油泵均采用轴向回液的./泵体结构。泵体由吸人室、储液室、涡卷室、回液孔、气液分离室等组成,泵正常起动后,叶轮将吸人室所存的液体及吸人管路中的空气一起吸人,并在叶轮内得以完全混合,在离心力的作用下,液体夹带着气体向涡卷室外缘流动,在叶轮的外缘上形成有一定厚度的白色泡沫带及高速旋转液环。气液混合体通过扩散管进入气液分离室。此时,由于流速突然降低,较轻的气体从混合气液中被分离出来,气体通过泵体吐出口继续上升排出。脱气后的液体回到储液室,并由回流孔再次进入叶轮,与轮内部从吸人管路中吸人的气体再次混合,在高速旋转的叶轮作用下,又流向叶轮外缘……。随着这个过程周而复始地进行下去,吸人管足各中的空气不断减少,直到吸尽气体,完成自吸过程,泵便投入正常作业。因为该泵具有这种独特的排气能力,所以此泵能输送含有气体的液体,无需安装底阀,使用在油轮上时具有良好的扫舱功能。
在一些泵的轴承体底部还设有冷却室。当轴承发热引起轴承体温升超过70度时,可在冷却室处通过任意一只冷却液管接头,注人冷却液循环冷却。泵内部防止液体由高压区向低压区泄漏的密封机构是前后密封环,前密封环装在泵体上,后密封环装在轴承体上,当泵经长期运转密封环磨损到一定程度,并影响到水泵的效率及自吸性能,应给予更换.
CYZ-A型自吸式油泵性能参数:
CYZ-A型自吸式油泵性能型谱图:
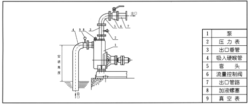
CYZ-A型自吸式油泵安装尺寸图:
CYZ-A型自吸式油泵安装说明:
1、在油泵与电动机直联传动时,应注意泵轴与电动机输出的同轴度;泵安装的准确与否对泵的运行平稳性和使用寿命有较大的影响,因此必须仔细认真地安装和校正。
2、泵联轴器必须用螺母紧固好,并锁紧螺母,谨防螺母松动,否则易引起叶轮窜动,造成机械故障。
3、为使泵体内能够保持一定的储存液,以达到较好的自吸能力和防止机械密封的干磨擦,必须使泵的进口高于泵轴中心线。
4、吸人管路的安装应注意:
A.吸人口的安装高度尽量不超过5米,在条件许可时,吸人口的安装高度应尽可能地低于油库*低储油面,并尽量缩短吸人管的长度,少装弯头,这样有利于缩短自吸时间,提高扫舱功能。
B.吸人管路中的阀门、法兰等应严防漏气或渗漏液体,即吸人管路不允许有漏气现象存在。
C.应防止泵体内吸人固体等杂物,为此吸人管路上应设置过滤器。过滤器的有效过流面积应为吸人管截面的2-3倍,过滤器应定期检查。
D.吸人管路和吐出管路应有自己的支架,泵体本身不允许承受管路的负荷。
5、油泵在安装时,应使泵及管路的静电接地电阻达到其规定要求。
6、安装时应严格检查泵壳及管路中有无石块,铁砂等杂物。
7、校正泵联轴器及电机动联轴器的安装间隙及同轴度,其不同轴度允许偏差为0.1毫米。泵轴和电动机轴的高度差可在底脚上垫铜皮或铁皮调整。
8、在机组实际运转3-4小时后,作*后检查,如无不良现象,则认为安装已妥,在试运转中应检查轴承的温度,轴承体的温度不宜超过70度。
9、该泵轴承体凡设有冷却室装置的冷却水接头供配内孔为移1 2的胶管或塑料管之用,其螺纹尺寸为M1 2×175。
1 0、在泵的出口管路上如装有单向阀而在自吸过程中不能使泵顺利地排出气体时,应在泵的出口处加接排气小管及阀。
CYZ-A型自吸式油泵拆装维修:
该泵的特点是结构简单可靠,经久耐用。在泵正常情况下,一般不需要经常拆开保养。当发现故障后随时给予排除即可。
1.维护该泵时应注意几个主要部位。
A.滚动轴承:当油泵长期运行后,轴承磨损到一定程度时,须进行更换。
B.前密封环、后密封环:当密封环磨损到一定程度时,须进行更换。
C.机械密封:机械密封在不漏油的情况下,一般不应拆开检查。若轴承体下端泄漏口处产生严重泄漏时,则应对机械密封进行拆检。装拆机械密封时,必须轻取轻放,注意配合面的清洁,保护好静环和动环的镜面,严禁敲击碰撞。因机械密封而产生泄漏的原因主要是摩擦付镜面拉毛所至。其修复办法,可对磨擦付端面进行研磨使恢复镜面。机械密封产生泄漏的另一原因是“o”形橡胶密封圈(或缓冲垫)安装不当、或者变形老化所至。此时则需调整或更换“O”形密封圈进行重新装配。
2.油泵拆装顺序:
A.拆下电动机或脱出联轴器。
B.拆出轴承体总成,检查叶轮和前口环的径向间隙,检查叶轮螺母有无松动。
C.拆下叶轮螺母,拉出叶轮,检查叶轮和后密封环的径向间隙。
D.松出机械密封的紧定螺钉,拉出机械密封的动环部分,检查动、静环端面的贴合情况,检查“o”形密封圈(或缓
冲垫)的密封情况。
E.旋出联轴器的紧定螺母,拉出联轴器。
F.拆下轴承端盖,拆出泵轴和轴承。
G.安装时以相反顺序进行装配即可。
CYZ-A型自吸式油泵故障原因及排除方法:

