电话:0577-66996885
传真:0577-66995778
手机:13353386068
Q Q:2219968630
网址:www.bengzhan.cn
地址:浙江省永嘉县瓯北镇三桥工业区
SKA型水环式真空泵,产品:

SKA型水环式真空泵,产品简介:
SKA型水环式真空泵(简称:SKA真空泵),适于抽除气体和水蒸汽。吸气压力可以达到33mbar绝压(97%真空度)当真空泵在吸气压力低于80mbar的状态下长期工作时,应联接汽蚀保护管以对泵进行保护,如配大气喷射器(见附件表)吸气压力可达10mbar,喷射器可直接装在真空泵上。作为压缩机用时,其压力*大至0.26mbar(绝压)。
SKA型水环真空泵为整体结构—机泵同轴的单级泵。轴封采用机械密封,具有结构简单,安装简捷、无油、安全可靠等特点。
SKA型水环式真空泵,工作原理:
SKA型水环式真空泵如图(1)所示叶轮3偏心地安装在泵体之内,起动时向泵内注入一定高度的水,因此当叶轮3旋转时,水受离心力的作用而在泵体内壁形成一旋转水环1,水环下部内表面与轮毂相切,沿箭头方向旋转,在前半转过程中,SKA型水环式真空泵水环内表面逐渐与轮毂脱离,因此在叶轮叶片间与水环形成封闭空间,随着叶轮的旋转,该空间逐渐扩大,空间气体压力降低,气体自圆盘吸气口被吸入;在后半转过程中,水环内表面逐渐与轮毂靠近,叶片间的空间逐渐缩小,空间气体压力升高,高于排气口压力时,叶片间的气体自圆盘排气口被排出。如此叶轮每转动一周,叶片间的空间吸排气一次,许多空间不停地工作,SKA型水环式真空泵就连续不断地抽吸或压送气体。
SKA型水环式真空泵由于在工作过程中,做功产生热量,会使工作水环发热,同时一部分水和气体一起被排周,因此,在工作过程中,必须不断地给泵供水,以冷却和补充泵内消耗的水,满足泵的工作要求。
当SKA型水环式真空泵排出的气体不再利用时,在SKA型水环式真空泵排气口上接有气水分离器,废气和所带的部分水排入气水分离器后,气水分离,气体由排气管排出,留下的水经回水管供至泵内继续使用。随着工作时间的延长,工作水温度会不断地升高,这时需从供水管供给冷水,以降低工作水的温度,保证泵能达到所要求的技术要求和性能指标。
.jpg)
图1 水环真空泵及压缩机工作原理图
当SKA型水环式真空泵作为压缩机使用时,泵排气口接有气水分离器,气水混合物进入气水分离器后自动分,气体由排气管输送到所需系统而工作水经过分离器进入SKA型水环式真空泵内。压缩气体时,工作水极易热,水由泵排气口排出,温度会变的较高,要由供水管不断地供给冷水.以补充被放走的水,同时起冷却作用,使工作水温度不致过高,从而保证压缩机性能,达能技术指标,满工艺要求
SKA型水环式真空泵,结构及特点:
△ 机泵同轴式直联设计,节省空间,易于安装。
△ 采用机械密封作为标准配置,消除了泄露,维护简便。
△ 运行平稳,噪音可低至62分贝
△ 统一的耐腐蚀设计,青铜叶轮提高了泵的耐腐蚀性,不锈钢材质则更适用于更为苛刻的应用
△ 独特的柔性排气口设计,不会产生过压缩,确保了SKA在其性能范围内效率*佳。
SKA型水环式真空泵,使用范围:
SKA型水环式真空泵及压缩机被广泛用于石油化工、制药、食品、制糖工业等领域,由于在工作过程中,气体的压缩过程是等温的,所以在压缩和抽吸易燃易爆气体时,不易发生危险,其应用更加广泛。
SKA型水环式真空泵,性能参数:

注:1、表中所列数据在下列技术条件下测出:
① 大气压力101325Pa(1013mbar)
② 进水温度15℃
③ 吸入空气温度20℃
④ 空气相对湿度70%
2、性能允许偏差±10%
SKA型水环式真空泵,性能曲线图:

SKA型水环式真空泵,选型示例
①设计点参数:
吸气量V=100m3/h
吸气压力P1=40mbara
②其余参数同标准状态(见注)
选择与设计点①*接近的一条曲线
③本例中为71V
根据曲线编号查出相应的产品型号
(即定货号,但仅限于标准型)如本例中可从71V查得泵型为SKA2071-ONC06-IP
注:该性能曲线是在吸入介质为20℃的饱和空气,工作液温度过15℃,排气压力1013mba的状态下得到的。性能允许差±10%。图中左侧为配用大气喷射器的性能曲线。
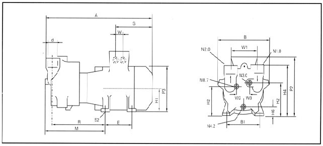
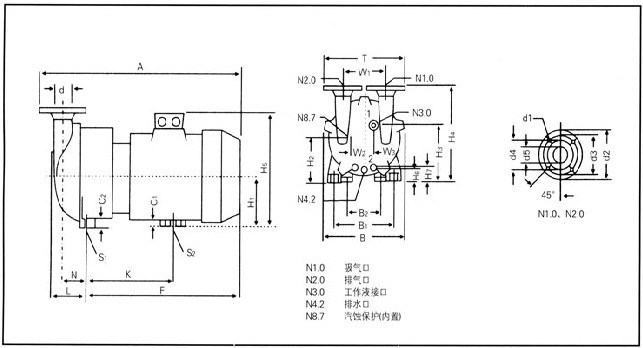
SKA型水环式真空泵,安装尺寸图:
SKA2外形尺寸图(单位:mm):



SKA型水环式真空泵,启动与停车:SKA型水环式真空泵,设备安装:
1、水环真空泵的安装:
水环真空泵和压缩机在安装时,安装面必须水平,并通过底角的孔用螺栓安装牢固。为防止在安装时焊渣进入真空泵,在安装时,应在吸气管上安装上过滤网。
2、水环真空泵气水分离器的安装
水环真空泵气水分离器可直接安装在水环真空泵的排气口上,并用螺栓固定牢固。气水分离器有一管路与泵相连,由此供给水环真空泵工作需水量,其余工作水由供水管供给,供水量大小由管路上的阀门调节。
水环真空泵或压缩机的进气管上应装有逆止阀,以便在停车时,防止真空泵或压缩机内的水在排气管方面的压力作用下返回系统。
1、水环真空泵启动
水环真空泵长期停车的泵在开动以前,必须用手转动数圈,以证实水环真空泵内没有卡住或其它损坏现象。
水环真空泵启动按以下顺序进行(参见图5)
(1)打开排气管阀门。
(2)启动电动机(应注意电机的正反转)
(3)迅速打开图5供水管2。逐渐增加供水量,至供水量符合规定要求为止,(应注意不要干运行真空泵)。
2、水环真空泵停车
水环真空泵停车按以下顺序:
(1)(如进气管有阀门)关闭进气管上的阀门。
(2)关闭供水管2,并迅速关停真空泵。
(3)停车后应将泵腔内的水放掉,以免再次启动时,会造成叶片与泵轴断裂。
SKA型水环式真空泵,维护:
1、SKA型型水环式真空泵为避免磨损叶轮、泵体或卡住叶轮,随气体和工作液进入泵腔的灰尘颗粒,可通过SKA型水环式真空泵泵底部的冲洗口冲洗掉。
2、如果用硬水作工作液,须经软化,或在一定周期内用溶液清洗泵。
3、SKA型水环式真空泵电动机常工作的轴承比周围温度高15℃~20℃,*高不允许超过55℃~60℃,正常工作的轴承每年应装油1-2次,每年至少清洗轴承一次,并将润滑油全部更换。
4、SKA型水环式真空泵采用的机械密封,出现泄漏现象,应检查机械密封的动、静环是否已损坏,或是密封圈已老化,如出现上述情况,均需更换新零件。
SKA型水环式真空泵,故障原因及排除方法:

相关真空泵系列产品:
SKA型水环式真空泵,W型往复式真空泵,SZB型水环式真空泵,XD型单级旋片式真空泵,SZ型水环式真空泵,2XZ型直联旋片式真空泵,2X型双级旋片式真空泵,2SK系列两级水环式真空泵,SK系列水环式真空泵,SK型直联水环式真空泵。

